Pennock's Fiero Forum
  Technical Discussion & Questions - Archive
  Windsheild wiper "delay" resistor values

T H I S   I S   A N   A R C H I V E D   T O P I C
  

Email This Page to Someone! | Printable Version


Windsheild wiper "delay" resistor values by Wire
Started on: 08-27-2010 02:12 PM
Replies: 3
Last post by: Bloozberry on 08-28-2010 07:42 AM
Wire
Member
Posts: 468
From: Rochester,MN,USA
Registered: May 2006


Feedback score:    (12)
Leave feedback

Rate this member

Report this Post08-27-2010 02:12 PM Click Here to See the Profile for WireSend a Private Message to WireDirect Link to This Post
Anyone happen to know (or have a wiring diagram) of how the switch in the stalk is set up for the delay settings.

IP: Logged
PFF
System Bot
Bloozberry
Member
Posts: 7760
From:
Registered: Jan 2009


Feedback score: N/A
Leave feedback





Total ratings: 311
Rate this member

Report this Post08-27-2010 08:15 PM Click Here to See the Profile for BloozberrySend a Private Message to BloozberryDirect Link to This Post
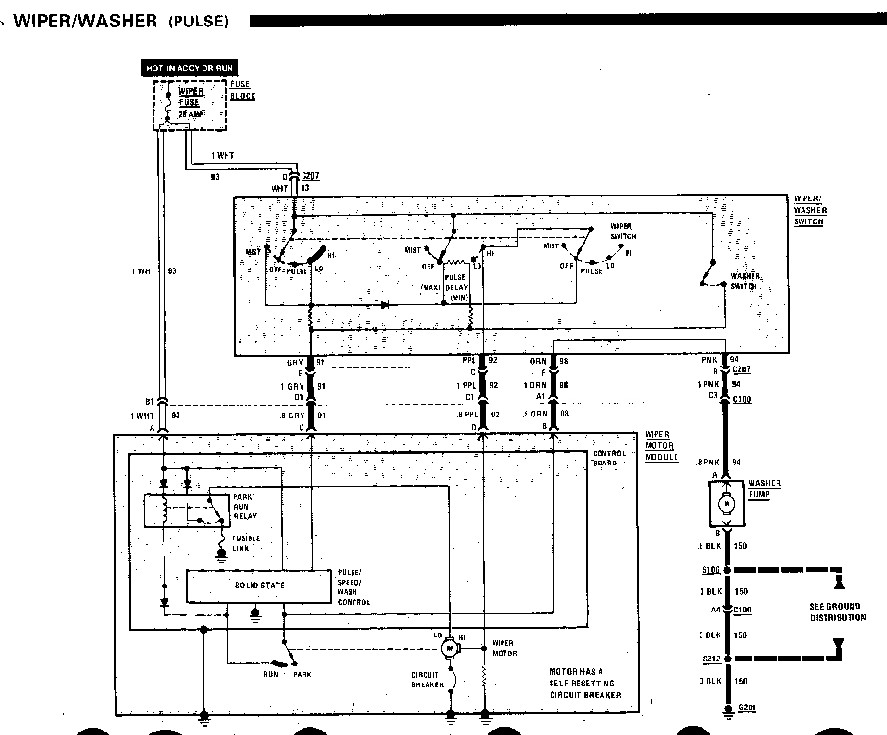
I can scan the wire diagram in for you from the '86 service manual, but I'm not sure it will help because none of the resistor values are marked nor are they mentioned in the system diagnosis. There are two fixed resistors and one variable resistor though.
IP: Logged
Wire
Member
Posts: 468
From: Rochester,MN,USA
Registered: May 2006


Feedback score:    (12)
Leave feedback

Rate this member

Report this Post08-27-2010 10:39 PM Click Here to See the Profile for WireSend a Private Message to WireDirect Link to This Post
If you don't mind that would be helpful at least I can verify everything else is hooked up right.

IP: Logged
Bloozberry
Member
Posts: 7760
From:
Registered: Jan 2009


Feedback score: N/A
Leave feedback





Total ratings: 311
Rate this member

Report this Post08-28-2010 07:42 AM Click Here to See the Profile for BloozberrySend a Private Message to BloozberryDirect Link to This Post
Not the greatest quality, but at least it's legible. Let me know if there's something you can't read and need to know.

IP: Logged



All times are ET (US)

T H I S   I S   A N   A R C H I V E D   T O P I C
  

Contact Us | Back To Main Page

Advertizing on PFF | Fiero Parts Vendors
PFF Merchandise | Fiero Gallery
Real-Time Chat | Fiero Related Auctions on eBay



Copyright (c) 1999, C. Pennock