Pennock's Fiero Forum
  Technical Discussion & Questions - Archive
  Electrical gremlins

T H I S   I S   A N   A R C H I V E D   T O P I C
  

Email This Page to Someone! | Printable Version


Electrical gremlins by Cliff Pennock
Started on: 07-23-2009 07:33 PM
Replies: 19
Last post by: Cliff Pennock on 10-01-2009 08:42 AM
Cliff Pennock
Administrator
Posts: 11896
From: Zandvoort, The Netherlands
Registered: Jan 99


Feedback score: (2)
Leave feedback





Total ratings: 696
Rate this member

Report this Post07-23-2009 07:33 PM Click Here to See the Profile for Cliff PennockClick Here to visit Cliff Pennock's HomePageSend a Private Message to Cliff PennockDirect Link to This Post
This problem started a few months ago: I get in my car, turn the key and nothing happens. It cranks, but nothing comes on. The lights on the dashboard don't come on and I can't hear the fuel pump. Sometimes if I wait a few minutes, it will start working again. I thought about a loose wire/connection perhaps, but the problem never occurs while driving. Sometimes I can drive a long time, stop the car, stop the engine, and when I try to start it again the same problem occurs.

This happened a few times on one day a few months ago, an a few times the day after. Then it didn't occur for over a month, and now the problem is back again.

Any ideas?
IP: Logged
PFF
System Bot
Mike Gonzalez
Member
Posts: 5093
From: Colorado Springs, CO. USA
Registered: Jul 2001


Feedback score: (1)
Leave feedback





Total ratings: 130
Rate this member

Report this Post07-23-2009 07:40 PM Click Here to See the Profile for Mike GonzalezSend a Private Message to Mike GonzalezDirect Link to This Post
Sounds like your ignition switch on top of the column is wearing out or dirty , not making simutanious contact to crank and ignition.
IP: Logged
afRaceR
Member
Posts: 1365
From: Haslet, TX
Registered: Nov 2000


Feedback score: N/A
Leave feedback

Rate this member

Report this Post07-23-2009 10:45 PM Click Here to See the Profile for afRaceRSend a Private Message to afRaceRDirect Link to This Post
there is also an adjustment in the ignition switch. Sometimes, loosening the mounting bolts and moving the switch a little closer to the steering wheel helps this. Not a real easy task, but it usually fixes it.

Like Mike Gonzalez said, the contacts get dirly or bad, sometimes the rod gets alittle bent. Moving it can sometimes help

[This message has been edited by afRaceR (edited 07-23-2009).]

IP: Logged
Lou6t4gto
Member
Posts: 8436
From: sarasota
Registered: May 2008


Feedback score:    (7)
Leave feedback

Rate this member

Report this Post07-24-2009 01:35 PM Click Here to See the Profile for Lou6t4gtoSend a Private Message to Lou6t4gtoDirect Link to This Post
Ditto on both. Ign switch
IP: Logged
Bloozberry
Member
Posts: 7760
From:
Registered: Jan 2009


Feedback score: N/A
Leave feedback





Total ratings: 311
Rate this member

Report this Post07-24-2009 01:59 PM Click Here to See the Profile for BloozberrySend a Private Message to BloozberryDirect Link to This Post
I agree too.
IP: Logged
Cliff Pennock
Administrator
Posts: 11896
From: Zandvoort, The Netherlands
Registered: Jan 99


Feedback score: (2)
Leave feedback





Total ratings: 696
Rate this member

Report this Post08-14-2009 11:26 AM Click Here to See the Profile for Cliff PennockClick Here to visit Cliff Pennock's HomePageSend a Private Message to Cliff PennockDirect Link to This Post
Well, in all honesty one of my first thoughts was that it must be the ignition switch too, if it weren't for one thing: my start disabler (keypad) has no power either when the problem occurs, and it should always have power regardless of the position of the ignition switch.
IP: Logged
theogre
Member
Posts: 32520
From: USA
Registered: Mar 99


Feedback score: N/A
Leave feedback





Total ratings: 572
Rate this member

Report this Post08-14-2009 12:31 PM Click Here to See the Profile for theogreClick Here to visit theogre's HomePageSend a Private Message to theogreDirect Link to This Post
My guess... One of the fuse link has a crack or loose connection. check splices and ends. check main terminal under C500.
"A" link runs most of the cars. See cave. electrical, general, wire service.

------------------
Dr. Ian Malcolm: Yeah, but your scientists were so preoccupied with whether or not they could, they didn't stop to think if they should.
(Jurassic Park)


The Ogre's Fiero Cave (It's also at the top of every forum page...)

[This message has been edited by theogre (edited 08-14-2009).]

IP: Logged
Cliff Pennock
Administrator
Posts: 11896
From: Zandvoort, The Netherlands
Registered: Jan 99


Feedback score: (2)
Leave feedback





Total ratings: 696
Rate this member

Report this Post09-17-2009 07:29 AM Click Here to See the Profile for Cliff PennockClick Here to visit Cliff Pennock's HomePageSend a Private Message to Cliff PennockDirect Link to This Post
I haven't driven my car much in the past few months (since it didn't pass inspection and I'm having a hell of a time trying to get everything fixed) and today I wanted to start my car after it had been sitting still for the past 2 weeks.

I turn the ignition switch, everything comes on that should come on, I hear the fuel pump, I crank it, but it doesn't have enough juice left to start (engine barely turns). So I briefly turn the key to the off position and then back to ACC again and immediately see the problem occurring again: nothing comes on, I don't hear the fuel pump and the dash gets no power. Like you all suggested, this seriously hints to a problem in the ignition switch.

But the reason I haven't checked the ignition switch yet is because of what I said earlier. My start disabler keypad should have power all the time, regardless of the position of my ignition switch and when this happens, the power to the start disabler is cut too.

I reseated C500 but that didn't make any difference.

So what do you think? Still ignition switch or something else? Fusible link? Which one?

Edit: I'm not sure if this is relevant, but after the problem occured, I tested what did and didn't have power. I noticed that when I switched my headlights on, the right headlight didn't pop up. I'm not sure it's because it's related to this problem or because of the low battery (it's a Gen 2 system, btw).
IP: Logged
Cliff Pennock
Administrator
Posts: 11896
From: Zandvoort, The Netherlands
Registered: Jan 99


Feedback score: (2)
Leave feedback





Total ratings: 696
Rate this member

Report this Post09-17-2009 07:33 AM Click Here to See the Profile for Cliff PennockClick Here to visit Cliff Pennock's HomePageSend a Private Message to Cliff PennockDirect Link to This Post

Cliff Pennock

11896 posts
Member since Jan 99
 
quote
Originally posted by theogre:

check main terminal under C500.


I didn't check that yet because if the main terminal has a problem, nothing should have power, right?
IP: Logged
Bloozberry
Member
Posts: 7760
From:
Registered: Jan 2009


Feedback score: N/A
Leave feedback





Total ratings: 311
Rate this member

Report this Post09-17-2009 08:01 AM Click Here to See the Profile for BloozberrySend a Private Message to BloozberryDirect Link to This Post
Could be corrosion on the battery junction block terminals, or loose battery ground cable, or corroded ground eyelets too. Whatever it is, you know it's close to the battery since nothing works.
IP: Logged
Cliff Pennock
Administrator
Posts: 11896
From: Zandvoort, The Netherlands
Registered: Jan 99


Feedback score: (2)
Leave feedback





Total ratings: 696
Rate this member

Report this Post09-17-2009 09:41 AM Click Here to See the Profile for Cliff PennockClick Here to visit Cliff Pennock's HomePageSend a Private Message to Cliff PennockDirect Link to This Post
 
quote
Originally posted by Bloozberry:

Could be corrosion on the battery junction block terminals, or loose battery ground cable, or corroded ground eyelets too. Whatever it is, you know it's close to the battery since nothing works.


No, only some seemingly unrelated things don't work.
IP: Logged
PFF
System Bot
KurtAKX
Member
Posts: 4008
From: West Bloomfield, MI
Registered: Feb 2002


Feedback score:    (9)
Leave feedback





Total ratings: 128
Rate this member

Report this Post09-17-2009 10:41 AM Click Here to See the Profile for KurtAKXSend a Private Message to KurtAKXDirect Link to This Post
Print this page out:


...and put it in your glovebox.

The next time your car has this problem, take this sheet out, and circle everything that still works, and put an x on everything that quits working. Then we can get a better idea of what the "some things" that don't work are.

[This message has been edited by KurtAKX (edited 09-17-2009).]

IP: Logged
Cliff Pennock
Administrator
Posts: 11896
From: Zandvoort, The Netherlands
Registered: Jan 99


Feedback score: (2)
Leave feedback





Total ratings: 696
Rate this member

Report this Post09-24-2009 05:05 AM Click Here to See the Profile for Cliff PennockClick Here to visit Cliff Pennock's HomePageSend a Private Message to Cliff PennockDirect Link to This Post
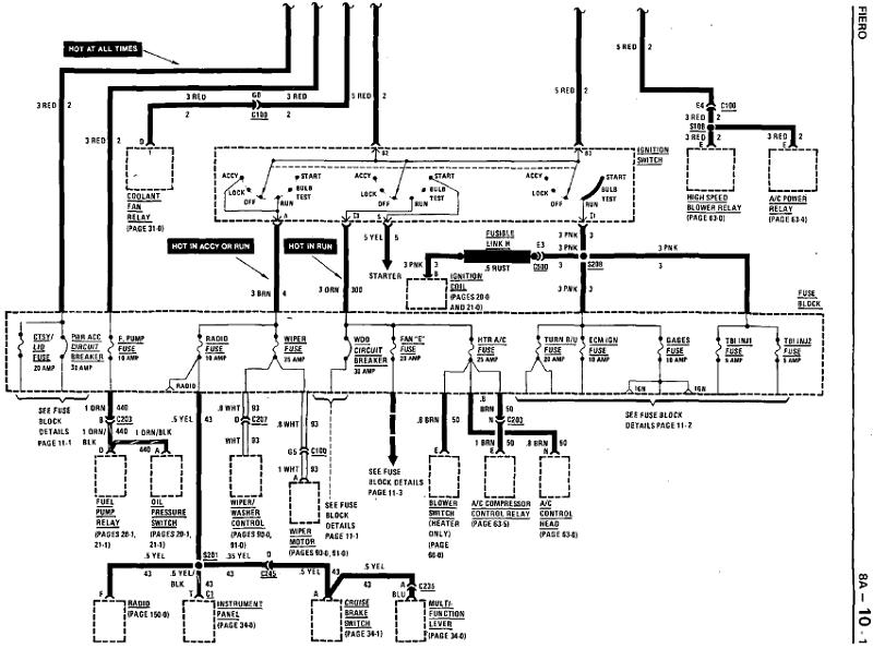
I actually did something similar, I took my voltmeter and measured at the fuse box with ignition switch set to RUN. RED means I measured no power (0V) at both terminals of the fuse:


IP: Logged
87antuzzi
Member
Posts: 11151
From: Surrounded by corn.
Registered: Feb 2009


Feedback score:    (9)
Leave feedback





Total ratings: 228
Rate this member

Report this Post09-24-2009 05:29 AM Click Here to See the Profile for 87antuzziSend a Private Message to 87antuzziDirect Link to This Post
Bad ground?
IP: Logged
Bloozberry
Member
Posts: 7760
From:
Registered: Jan 2009


Feedback score: N/A
Leave feedback





Total ratings: 311
Rate this member

Report this Post09-24-2009 08:07 AM Click Here to See the Profile for BloozberrySend a Private Message to BloozberryDirect Link to This Post
Those are all the circuits on the I1 ignition switch circuit. You also wouldn't have power to the coil since it's on that circuit too (see the schematic above). There are two main power feeds to the ignition switch, which come from a common source (fusible link A), but you know that the link and the splice between the link and the switch is good because otherwise you wouldn't get power at the radio and wiper fuses also. So the problem can be narrowed down to the ignition switch internals, the plastic connector at the ignition switch, or the crimped connection at the fuse box.

[This message has been edited by Bloozberry (edited 09-24-2009).]

IP: Logged
americasfuture2k
Member
Posts: 7131
From: Edmond, Oklahoma
Registered: Jan 2006


Feedback score: (3)
Leave feedback





Total ratings: 105
Rate this member

Report this Post09-24-2009 08:38 AM Click Here to See the Profile for americasfuture2kSend a Private Message to americasfuture2kDirect Link to This Post
 
quote
Originally posted by Cliff Pennock:

Well, in all honesty one of my first thoughts was that it must be the ignition switch too, if it weren't for one thing: my start disabler (keypad) has no power either when the problem occurs, and it should always have power regardless of the position of the ignition switch.


sorry, kinda off topic...

is this a coded starter kill? sorta like in Transporter (2002)? could you provide more details on this? i like the idea of a coded starter kill.

for this though, where do you have the constant power tapped into? that could also point out where the problem could be. unless its one of those red slots on the fuse panel you pointed out.

[This message has been edited by americasfuture2k (edited 09-24-2009).]

IP: Logged
Cliff Pennock
Administrator
Posts: 11896
From: Zandvoort, The Netherlands
Registered: Jan 99


Feedback score: (2)
Leave feedback





Total ratings: 696
Rate this member

Report this Post09-25-2009 09:36 AM Click Here to See the Profile for Cliff PennockClick Here to visit Cliff Pennock's HomePageSend a Private Message to Cliff PennockDirect Link to This Post
 
quote
Originally posted by Bloozberry:

So the problem can be narrowed down to the ignition switch internals, the plastic connector at the ignition switch, or the crimped connection at the fuse box.


Ok, duh me. I hadn't looked closely at the posted schematics above. If I had, I would have noticed it was the same schematics I was trying to decipher from my copy of the service manual (I literally have a 20 year old photocopy and this particular schematic was hardly readable).

I tend to lean towards a problem with the ignition switch internals, simply because the problem only occurs when I turn the key - and with that I mean everything works fine, I turn the ignition to OFF and immediately turn it back to RUN and nothing works. If it was a problem with a (loose or failing) connector the problem would occur also when driving, and that has never happened. So I guess I'll have to take the column apart.

 
quote
Originally posted by americasfuture2k:

is this a coded starter kill? sorta like in Transporter (2002)? could you provide more details on this? i like the idea of a coded starter kill.


Yes it is. This particular one I have sucks big time however. For some reason the keyboard needs "calibration" all the time, meaning that as soon as temperature changes the keyboard still works but the unit does not recognize the keystrokes. I then have to reset power to the unit after which the keyboard works again.
IP: Logged
Scoobysruvenge
Member
Posts: 550
From: Richmond Virginia
Registered: Apr 2009


Feedback score: N/A
Leave feedback

Rate this member

Report this Post09-25-2009 10:48 AM Click Here to See the Profile for ScoobysruvengeSend a Private Message to ScoobysruvengeDirect Link to This Post
Pull the fuse block and look behind for corrosion or arching. Just a suggestion form the pin out out your fuse block you posted.
IP: Logged
Cliff Pennock
Administrator
Posts: 11896
From: Zandvoort, The Netherlands
Registered: Jan 99


Feedback score: (2)
Leave feedback





Total ratings: 696
Rate this member

Report this Post09-30-2009 05:11 AM Click Here to See the Profile for Cliff PennockClick Here to visit Cliff Pennock's HomePageSend a Private Message to Cliff PennockDirect Link to This Post
I pulled the fuse block and didn't see anything that could be causing these problems so I guess it's time to take the steering column apart and check the ignition switch.
IP: Logged
Cliff Pennock
Administrator
Posts: 11896
From: Zandvoort, The Netherlands
Registered: Jan 99


Feedback score: (2)
Leave feedback





Total ratings: 696
Rate this member

Report this Post10-01-2009 08:42 AM Click Here to See the Profile for Cliff PennockClick Here to visit Cliff Pennock's HomePageSend a Private Message to Cliff PennockDirect Link to This Post
Found the problem. It is the start disabler itself...

I dropped the steering column today to get at the ignition switch and tested it with a voltmeter. It did what it was supposed to do so the problem wasn't in the ignition switch. I then followed the wire coming from the ignition switch until I came where it was routed through the start disabler. So I jumped the wire going in and going out and boom, the fuelpump came on, the dashboard got power and everything was fine.

The start disabler was already installed when I got the car and I actually want to keep it (we have a problem here that cars get stolen for joy-riding only) so I took it out and I'm now resoldering the PCB. Saw a lot of pins where the solder was cracked. I'll reinstall the disabler later this afternoon to see if that fixed the problem. If not, I'll just take it out and install another one. I still have an alarm system laying around with remote starter, so perhaps I'll install that.
IP: Logged



All times are ET (US)

T H I S   I S   A N   A R C H I V E D   T O P I C
  

Contact Us | Back To Main Page

Advertizing on PFF | Fiero Parts Vendors
PFF Merchandise | Fiero Gallery
Real-Time Chat | Fiero Related Auctions on eBay



Copyright (c) 1999, C. Pennock