Pennock's Fiero Forum
  Technical Discussion & Questions
  Need new power for brake lights.

Post New Topic  Post A Reply
Email This Page to Someone! | Printable Version


next newest topic | next oldest topic
Need new power for brake lights. by Tweeder
Started on: 11-11-2025 09:29 PM
Replies: 5 (109 views)
Last post by: Dennis LaGrua on 11-13-2025 09:44 AM
Tweeder
Member
Posts: 1028
From: Kitimat, BC, Canada
Registered: Aug 2012


Feedback score: N/A
Leave feedback

Rate this member

Report this Post11-11-2025 09:29 PM Click Here to See the Profile for TweederSend a Private Message to TweederEdit/Delete MessageReply w/QuoteDirect Link to This Post
86 notchie. I have an led tail lights set up and was told I need to cut the brake wire and run a new one as the fiero uses the brake and turn in the same wire. Is here an easier way than running a new wire from the front to the backs? I have to wire in the rear leds all seperate into the harness with 1157 pigtails.

------------------
86 SE Convertible 3800sc 4t65e HD(2002), Gen V, 3.3 pulley, SD headers

IP: Logged
PFF
System Bot
Larryinkc
Member
Posts: 715
From: Kansas City, MO USA
Registered: Nov 2012


Feedback score: (3)
Leave feedback

Rate this member

Report this Post11-12-2025 10:34 AM Click Here to See the Profile for LarryinkcSend a Private Message to LarryinkcEdit/Delete MessageReply w/QuoteDirect Link to This Post
I have an 88 Mera that was built on notchie chassis. This might help with your brake lights. I cut the white wire and the brake and turn signals operate independently now.

To disable the brake switch from activating the rear orange (outside) turn lights on a Fiero SE based Mera, do the following: Locate the C500 wiring connector mounted on the inside of the 'frame' rail just behind the battery and just in front of the strut tower structure. It has two multi-wire plugs; a front plug for the rear lights and the other is for the engine. Look at the front plug and you should see a LOOP of white wire that sticks out about three inches. Cut that looped wire and cover the cut ends with electrical tape. If you press the brake pedal now, you should see one half of each red tail light glow and the high mounted brake light (in the rear window) illuminate, but not the orange (turn) tail lights. The Parking/headlight switch should cause the other bulb in the red tail light to glow. The rear orange turn lamps should flash both bulbs in the selected housing when you use the turn signal.

J (Rexgirl)

references that helped:
Buddy Craigg Euro amber light mod: https://www.fiero.nl/forum/...040710-2-041331.html (is this the one you remember Rick?)
Notchie to GT rear wiring: https://www.fiero.nl/forum/...041015-2-051376.html

IP: Logged
Dennis LaGrua
Member
Posts: 16161
From: Hillsborough, NJ U.S.A.
Registered: May 2000


Feedback score:    (13)
Leave feedback





Total ratings: 326
Rate this member

Report this Post11-12-2025 06:04 PM Click Here to See the Profile for Dennis LaGruaSend a Private Message to Dennis LaGruaEdit/Delete MessageReply w/QuoteDirect Link to This Post
Replaced taillight bulbs on my notchback with LED units and they work as they worked before. The only thing I had to do is replace the flasher with an electronic unit.

------------------
" THE BLACK PARALYZER" -87GT 3800SC Series III engine, custom ZZP /Frozen Boost Intercooler setup, 3.4" Pulley, Northstar TB, LS1 MAF, 3" Spintech/Hedman Exhaust, P-log Manifold, Autolite 104's, MSD wires, Custom CAI, 4T65eHD w. custom axles, Champion Radiator, S10 Brake Booster, HP Tuners VCM Suite.
"THE COLUSSUS"
87GT - ALL OUT 3.4L Turbocharged engine, Garrett Hybrid Turbo, MSD ign., modified TH125H
" ON THE LOOSE WITHOUT THE JUICE "

IP: Logged
Tweeder
Member
Posts: 1028
From: Kitimat, BC, Canada
Registered: Aug 2012


Feedback score: N/A
Leave feedback

Rate this member

Report this Post11-12-2025 06:44 PM Click Here to See the Profile for TweederSend a Private Message to TweederEdit/Delete MessageReply w/QuoteDirect Link to This Post
 
quote
Originally posted by Dennis LaGrua:

Replaced taillight bulbs on my notchback with LED units and they work as they worked before. The only thing I had to do is replace the flasher with an electronic unit.



They're not bulbs, they're a full replacement unit. I have 1157 pigtails that I have to wire in.

------------------
86 SE Convertible 3800sc 4t65e HD(2002), Gen V, 3.3 pulley, SD headers

IP: Logged
Vintage-Nut
Member
Posts: 1899
From: California
Registered: Apr 2020


Feedback score: N/A
Leave feedback

Rate this member

Report this Post11-12-2025 09:13 PM Click Here to See the Profile for Vintage-NutSend a Private Message to Vintage-NutEdit/Delete MessageReply w/QuoteDirect Link to This Post
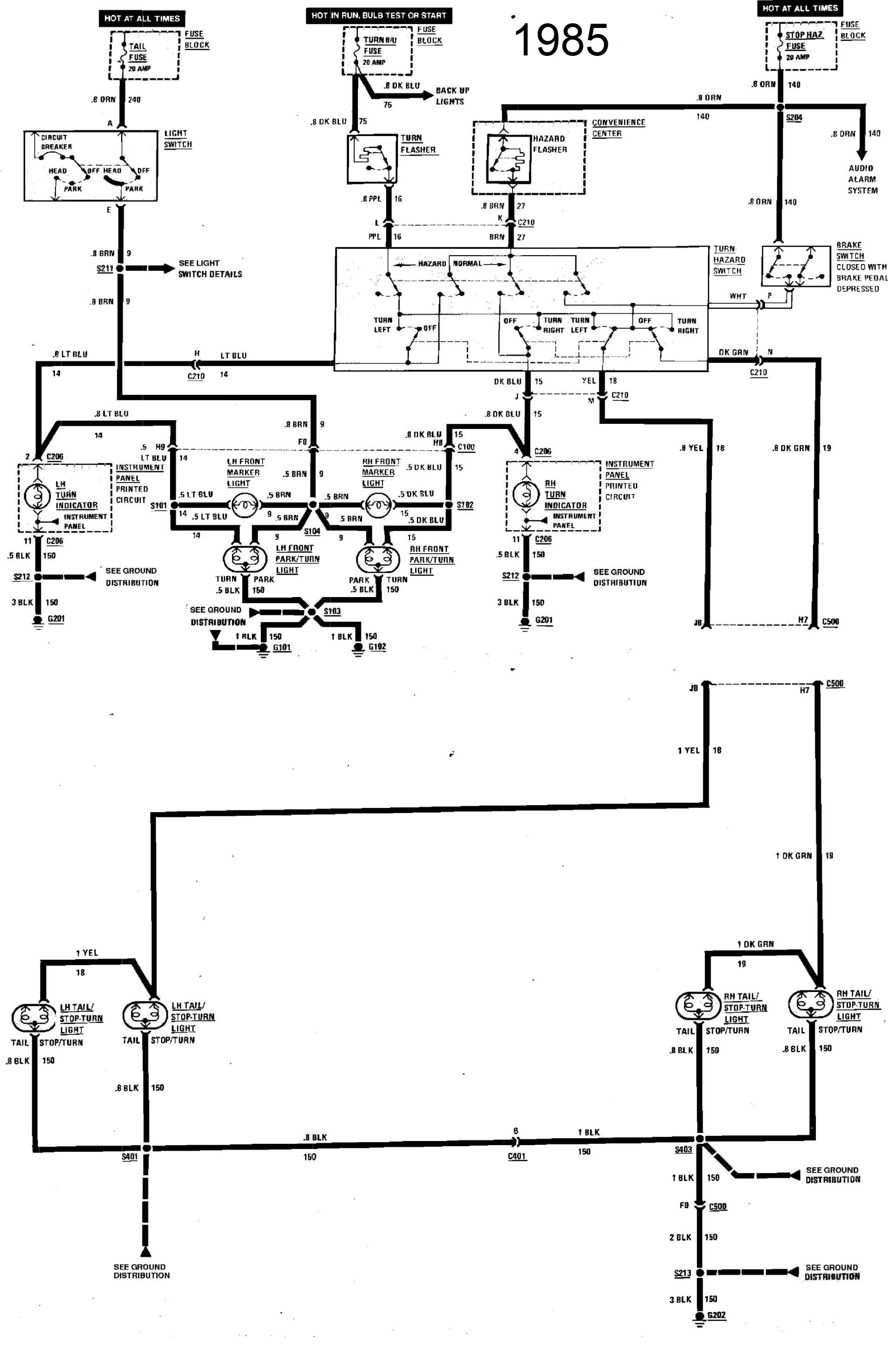
I found the 1985 schematic if *this* be any help...


Plus the Later Models w/ High Mounted Brake Light
https://www.fieroinfo.com/wiring/fiero19.pdf

[This message has been edited by Vintage-Nut (edited 11-12-2025).]

IP: Logged
Dennis LaGrua
Member
Posts: 16161
From: Hillsborough, NJ U.S.A.
Registered: May 2000


Feedback score:    (13)
Leave feedback





Total ratings: 326
Rate this member

Report this Post11-13-2025 09:44 AM Click Here to See the Profile for Dennis LaGruaSend a Private Message to Dennis LaGruaEdit/Delete MessageReply w/QuoteDirect Link to This Post
 
quote
Originally posted by Tweeder:


They're not bulbs, they're a full replacement unit. I have 1157 pigtails that I have to wire in.



The ORIGINAL Fiero taililghts are bulbs on notchbacks and fastbacks, If you wish to replace the original 1157 bulbs you can purchase direct plug in LED lamps. Its easy, but maybe a slight chamfering of the sockets is needed. Just screw them in, No rewiring will be needed.

------------------
" THE BLACK PARALYZER" -87GT 3800SC Series III engine, custom ZZP /Frozen Boost Intercooler setup, 3.4" Pulley, Northstar TB, LS1 MAF, 3" Spintech/Hedman Exhaust, P-log Manifold, Autolite 104's, MSD wires, Custom CAI, 4T65eHD w. custom axles, Champion Radiator, S10 Brake Booster, HP Tuners VCM Suite.
"THE COLUSSUS"
87GT - ALL OUT 3.4L Turbocharged engine, Garrett Hybrid Turbo, MSD ign., modified TH125H
" ON THE LOOSE WITHOUT THE JUICE "

IP: Logged

next newest topic | next oldest topic

All times are ET (US)

Post New Topic  Post A Reply
Hop to:

Contact Us | Back To Main Page

Advertizing on PFF | Fiero Parts Vendors
PFF Merchandise | Fiero Gallery
Real-Time Chat | Fiero Related Auctions on eBay



Copyright (c) 1999, C. Pennock