
 |
| V6 coil & alternator cooling fan (Page 1/1) |
|
DaveB1701
|
DEC 20, 02:12 PM
|
|
|
Mine has never turned on during full warmups in the garage, I've ordered up a 'working' one to include the mount bracket and relay from a CA salvage yard...but where does the damned thing mount? I've been through my Parts and Illustrations Catalog about 5 times and can't find it. Maybe my dumbass is skipping a page somewhere. I know I could just backtrack from the tubes and tear crap apart, but I like to see what I'm diving into before actually diving. Thanks.
|
|
|
MarkS
|
DEC 20, 02:25 PM
|
|
|
If I remember correctly and you have AC in the car, that fan should turn on when you turn on the AC. Otherwise I think you can get to it under the truck carpet liner.
|
|
|
olejoedad
|
DEC 20, 03:01 PM
|
|
| quote | Originally posted by MarkS:
If I remember correctly and you have AC in the car, that fan should turn on when you turn on the AC. Otherwise I think you can get to it under the truck carpet liner. |
|
This is correct.
It appears on 1985 - 1987 V-6 cars only.
Passenger side of the trunk compartment, under the carpet in the corner.
It is triggered by the FAN switch on the engine, or by turning on the A/C.
Check the relay on the unit before diving in for replacement.[This message has been edited by olejoedad (edited 12-20-2025).]
|
|
|
cartercarbaficionado
|
DEC 20, 03:57 PM
|
|
| quote | Originally posted by DaveB1701:
Mine has never turned on during full warmups in the garage, I've ordered up a 'working' one to include the mount bracket and relay from a CA salvage yard...but where does the damned thing mount? I've been through my Parts and Illustrations Catalog about 5 times and can't find it. Maybe my dumbass is skipping a page somewhere. I know I could just backtrack from the tubes and tear crap apart, but I like to see what I'm diving into before actually diving. Thanks. |
|
i have heard these are not neccesary, im not sure how true that really is but i would pull it out from the trunk and clean it out and bench test with 12v
|
|
|
Patrick
|
DEC 20, 04:18 PM
|
|
| quote | Originally posted by cartercarbaficionado:
i have heard these are not neccesary, im not sure how true that really is
|
|
Misinformation. It's been stated here many times over the decades why the 88's don't require the trunk fan for the 2.8, and why the 85-87's do.
|
|
|
Vintage-Nut
|
DEC 20, 05:01 PM
|
|
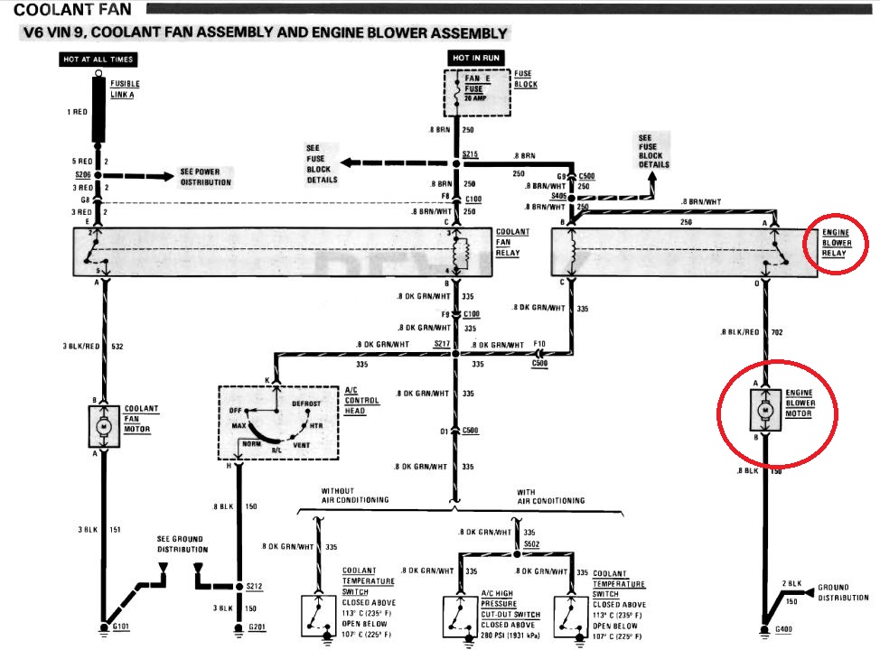
BTW - The '85-'87 Pontiac Fiero Service Manual calls it as "Engine Blower Motor and Relay"
If you have a PFSM, the motor and the relay is shown in Section 8A - 201 - 9 / Figure C
'85-'87 Fan / Blower Circuit

------------------ Original Owner of a Silver '88 GT Under 'Production Refurbishment' @ 136k Miles[This message has been edited by Vintage-Nut (edited 12-20-2025).]
|
|

 |