86 fiero windsheild washer pump no power (Page 1/1)
Makita_toolz NOV 20, 02:24 PM
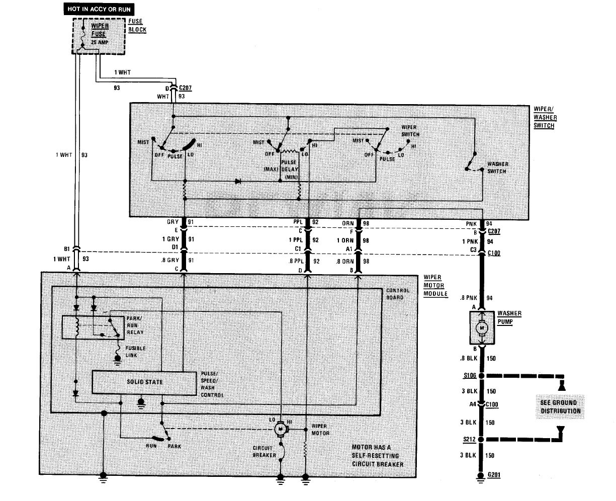
i just got this car a few weeks ago and im having a problem with the washer pump. i have 0 volts going to the pump whenever i twist the wiper stick put the wipers move. i have already replaced the relay for the pump but that made no change. does anyone know the fix for this problem?
fierosound NOV 20, 02:30 PM
There is no relay. Has to be wiring or the wiper/washer/cruise stalk.

[This message has been edited by fierosound (edited 11-20-2020).]

theogre NOV 20, 08:06 PM
Yes, no relay w/ and w/o delay wiper.

column switch runs pump on cars w/o delay wiper

85-88 Delay Board in Wiper motor and column switch runs pump on cars w/ delay shown above.

------------------
Dr. Ian Malcolm: Yeah, but your scientists were so preoccupied with whether or not they could, they didn't stop to think if they should.
(Jurassic Park)


The Ogre's Fiero Cave